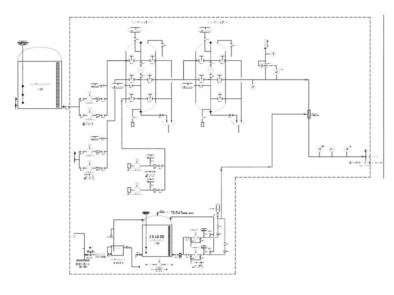
La potabilizzazione è un trattamento per rendere l'acqua idonea al consumo umano. Per ottenere questo risultato la fdt produce una vasta gamma di apparecchiature standard che vengono oppurtunamente assemblate su skid per semplificare l'istallazione e l'utilizzo.
Gli impianti vengono progettati a deguito di opportuna analisi dell’acqua da trattare, per così definire la tipologia di trattamento più opportuno







